Need Help?

Tại sao CB aptomat chống giật ELCB RCCB loại 4P (4 cực) hoặc 3P (3 cực) bị nhảy (bị sập) khi chúng ta tách lấy điện 1 pha (L+N) ra dùng?
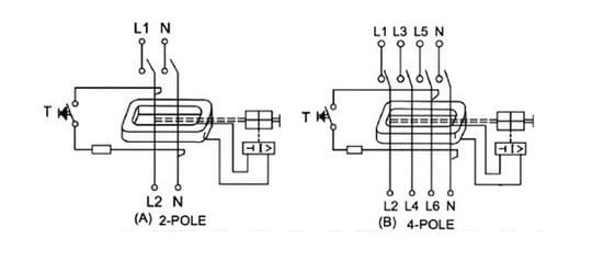
Đầu tiên chúng ta cần xem qua sơ đồ cấu tạo của aptomat ELCB RCCB.
Chúng được cấu tạo bởi 1 biến dòng thứ tự 0 sau đó được đưa về bộ phận so sánh dòng điện nếu phát hiện có dòng điện bị lệch (dòng điện đi và dòng điện về khác nhau) thì sẽ tác động cho aptomat nhảy (bị sập xuống). Vì vậy khi chúng ta dùng CB aptomat ELCB RCCB 3P hoặc 4P tách ra chỉ lấy 1 dây L và 1 dây N thì CB sẽ phát hiện dòng lệch và đánh sập CB.
Vậy ELCB RCCB được dùng khi nào? Khi chúng ta dùng trực tiếp bảo vệ cho tải có 3P cân bằng nhau. Ví dụ ta có 1 motor 3P 3 dây (U, V, W)
